Сторінка
7
Типи центрів геодезичних мереж регламентуються "Інструкцією про типи центрів геодезичних пунктів" (ГКНТА — 2.01, 02-01-93), ГУГК і К, Київ, 1994 [6]
Зокрема, вузлові пункти полігонометричних мереж 4 класу та суміжні з ними пункти 4 класу закріплюються центрами типу 160 (рис. 3.3).
Ці центри закладаються на глибину, що знаходиться нижче межі промерзання ґрунту на 50 см. Таким чином, висота залізобетонного моноліту становить не менше 120 см.
Рис. 3.3 Центр пункту полігонометрії 4 класу (тип 60)
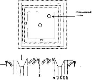
Зовнішнє оформлення центру типу 160 виконують обкопуванням квадратної форми з канавою, розміри якої приведені на рис. 3.4
Рис. 3.4 Зовнішнє оформлення центру типу 160
Інші пункти полігонометричних мереж 4 класу (тобто не вузлові і не суміжні з вузловими), а також пункти полігонометрії 1 і 2 розрядів закріплюються менш капітальними монолітами, висота яких становить 70-75 см. На незабудованих територіях закладають центр типу У15Н, на забудованих — типу У15 або У15к (див. рис.2.17, 2.18,2.19). Про виготовлення і закладання вказаних типів центрів розповідалось в п.2.3.1.
На забудованих територіях пункти полігонометрії також можуть бути закріплені стінними знаками. Загальний вигляд стінного знаку типу 143 показано на рис 3.5.
Рис. 3.5 Стінний знак типу 143
В стіні або фундаменті капітальної будівлі видовбують отвір, у який на цементному розчині встановлюють стінний знак. Використовувати його для роботи можна не раніше ніж через два дні після закладання.
На забудованих територіях пункти планових мереж усіх класів і розрядів встановлюють також на будівлях. .
3.8 Загальні принципи розрахунку точності кутових і лінійних вимірювань в полігонометрії.
Чинними інструкціями з побудови Державної геодезичної мережі чітко визначенні вимоги до точності вимірювання кутів і ліній в усіх класах і розрядах мереж. При побудові інженерно – геодезичних мереж полігонометрії часто доводиться через місцеві умови порушувати ці вимоги. Прикладом цього може бути необхідність прив’язки запроектованої мережі до пунктів вищого класу, які знаходяться на значній відстані. При цьому збільшуються довжини сторін прив’язувального ходу. Це знижує точність прив’язки але цього не можна допустити для запроектованої мережі. Щоб цього не сталось, необхідно розрахувати для цих конкретних умов точність кутових і лінійних вимірювань. Впровадження в геодезичне виробництво нових високоточних світловіддалемірів робить вимірювання значно точнішим, ніж цього вимагає інструкція, що дає змогу переглянути точність вимірювання кутів. На будівельних майданчиках може виникнути необхідність створення мережі підвищеної точності при збереженні невеликих довжин сторін тощо. В подібних випадках виникає необхідність розрахунку точності полігонометричних ходів. Вміння розрахувати точність полігонометричних ходів потрібно і кожному майбутньому інженерів, який складатиме інструкції, визначатиме допуски тощо.
Розрахунки точності кутових і лінійних вимірювань базуються на значеннях середніх квадратичних помилок ходів, тощо:
(3)
де Тс – знаменник середньої відносної помилки ходу;
Т – знаменник граничної відносної помилки ходу.
Виходячи з принципу однакового впливу помилок кутових і лінійних вимірювання для витягнутого полігонометричного ходу можна записати
(4)
де mu – поперечна середня квадратична помилка положення кінцевої точки ходу;
mt – поздовжня середня квадратична помилка положення кінцевої точки ходу .
Спираючись на цей принцип, перейдемо безпосередньо до розрахунків кутових і лінійних вимірювань.
3.8.1 Розрахунок точності кутових вимірювання.
Для прикладу розрахуємо точність кутових вимірювань у полігонометрії першого розряду. В ході першого розряду 1: Т=1:10000, а n не повинна перевищувати 15. Тоді
(5)
Інструкцією з деяким запасом точності передбачено що mβ = 5”
Уявимо собі, що полігонометричний хід І – розряду запроектовано для розмічувальних робіт. В зв’язку з цим необхідно підвищити його точність до 1:15000. Тоді Тс = 2Т = 30000
(6)
При кутових вимірюваннях основними ждерелами помилок є: центрування теодоліта (mц), редукція (mр), помилки приладу (mп), вплив довкілля (mд), помилки власне вимірювання кутів (mβ), а також помилки вихідних даних (mвих).
Приймаючи, що всі джерела помилок випадкові і дотримуючись принципу однакових впливів, отримаємо:
При mц = mр = mп = mд = mβ= mвих = mβвип (7)
(8)
Звідки
(9)
Для полігонометрії І розряду матимемо

(10)
Граничне значення буде
Δβвип
= 2mβвип (11)
Якщо допустити, що всі джерела помилок мають систематичний характер і взяти до уваги принцип різних впливів, то гранична помилка від кожного джерела не повинна перевищувати:
Інші реферати на тему «Різне»:
Технологічний процес виробництва кисломолочних напоїв
Особливості формування та обрізування інтенсивних садів
Оцінка вартості земельної ділянки, будівель, споруд. Визначення вартості машин і обладнання
Методи кількісного аналізу ризику
Внесок у радянський кінематограф режисера і сценариста Ігоря Андрійовича Савченка
